1、電動調節閥的結構與工作原理

如圖是電動調節閥的典型外形,它由兩個可拆分的執行機構和調節閥(調節機構)部分組成。上部是執行機構,接受調節器輸出的0~10mADC或4~20mADC信號,並將其轉換成相應的直線位移,推動下部的調節閥動作,直接調節流體的流量。各類電動調節閥的執行機構基本相同,但調節閥(調節機構)的結構因使用條件的不同類型很多,最常用的是直通單閥座和直通雙閥座兩種。
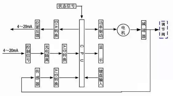
2、電動執行機構的基本結構
執行機構采用了德國進口的PSL電子式一體化的電動執行機構,該產品體積小、重量輕,功能強、操作方便,已廣泛應用於工業控製。
qizhixianxingchengdiandongzhixingqizhuyaoshiyouxianghugelidedianqibufenhechilunchuandongbufenzucheng,dianjizuoweilianjielianggegelibufendezhongjianbujian。dianjiankongzhiyaoqiushuchuzhuanju,tongguoduojizhengchilunchuandidaotixingsiganshang,tixingsigantongguoluowenbianhuanzhuanjuweituili。yincitixingluogantongguozisuodeshuchuzhoujiangzhixianxingchengchuandidaofagan。zhixingjigoushuchuzhoudaiyouyigefangzhichuandongdezhizhuanhuan,shuchuzhoudejingxiangsuodingzhuangzhiyekeyizuodongweizhizhishiqi。shuchuzhouzhidonghuanshanglianyouyigeqigan,qigansuishuchuzhoutongbuyunxing,tongguoyuqiganlianjiedechitiaobanjiangshuchuzhouweiyizhuanhuanchengdianxinhao,tigonggeizhinengkongzhibanzuoweibijiaoxinhaohefaweifankuishuchu。tongshizhixingjigoudexingchengyekeyouchitiaobanshangdelianggezhuxianweikaiguankaixianzhi,bingyouliangjixiexianweibaohu。
3、執行機構工作原理

電動執行機構是以電動機為驅動源、以(yi)直(zhi)流(liu)電(dian)流(liu)為(wei)控(kong)製(zhi)及(ji)反(fan)饋(kui)信(xin)號(hao),當(dang)控(kong)製(zhi)器(qi)的(de)輸(shu)入(ru)端(duan)有(you)一(yi)個(ge)信(xin)號(hao)輸(shu)入(ru)時(shi),此(ci)信(xin)號(hao)與(yu)位(wei)置(zhi)信(xin)號(hao)進(jin)行(xing)比(bi)較(jiao),當(dang)兩(liang)個(ge)信(xin)號(hao)的(de)偏(pian)差(cha)值(zhi)大(da)於(yu)規(gui)定(ding)的(de)死(si)區(qu)時(shi),控(kong)製(zhi)器(qi)產(chan)生(sheng)功(gong)率(lv)輸(shu)出(chu),驅(qu)動(dong)伺(si)服(fu)電(dian)動(dong)機(ji)轉(zhuan)動(dong)使(shi)減(jian)速(su)器(qi)的(de)輸(shu)出(chu)軸(zhou)朝(chao)減(jian)小(xiao)這(zhe)一(yi)偏(pian)差(cha)的(de)方(fang)向(xiang)轉(zhuan)動(dong),直(zhi)到(dao)偏(pian)差(cha)小(xiao)於(yu)死(si)區(qu)為(wei)止(zhi)。此(ci)時(shi)輸(shu)出(chu)軸(zhou)就(jiu)穩(wen)定(ding)在(zai)與(yu)輸(shu)入(ru)信(xin)號(hao)相(xiang)對(dui)應(ying)的(de)位(wei)置(zhi)上(shang)。
4、控製器結構

控製器由主控電路板、傳感器、帶LED操作按鍵、分相電容、接線端子等組成。智能伺服放大器以專用單片微處理器為基礎,通過輸入回路把模擬信號、閥位電阻信號轉換成數字信號,微處理器根據采樣結果通過人工智能控製軟件後,顯示結果及輸出控製信號。
5、調節閥的基本結構


tiaojiefayugongyiguandaozhongbeitiaojiezhizhijiejiechu,faxinzaifatineiyundong,gaibianfaxinyufazuozhijiandeliutongmianji,jigaibianfamendezulixishujiukeyiduigongyicanshujinxingtiaojie。
如上所示,給出直通單閥座和直通雙閥座的典型結構,它由上閥蓋(或高溫上閥蓋)、閥體、下閥蓋、閥芯與閥杆組成的閥芯部件、閥座、填料、壓板等組成。
直通單閥座的閥體內隻有一個閥芯和一個閥座,其特點是結構簡單、泄漏量小(甚至可以完全切斷)和(he)允(yun)許(xu)壓(ya)差(cha)小(xiao)。因(yin)此(ci),它(ta)適(shi)用(yong)於(yu)要(yao)求(qiu)泄(xie)漏(lou)量(liang)小(xiao),工(gong)作(zuo)壓(ya)差(cha)較(jiao)小(xiao)的(de)幹(gan)淨(jing)介(jie)質(zhi)的(de)場(chang)合(he)。在(zai)應(ying)用(yong)中(zhong)應(ying)特(te)別(bie)注(zhu)意(yi)其(qi)允(yun)許(xu)壓(ya)差(cha),防(fang)止(zhi)閥(fa)門(men)關(guan)不(bu)死(si)。直(zhi)通(tong)雙(shuang)座(zuo)調(tiao)節(jie)閥(fa)的(de)閥(fa)體(ti)內(nei)有(you)兩(liang)個(ge)閥(fa)芯(xin)和(he)閥(fa)座(zuo)。
它與同口徑的單座閥相比,流通能力約大20%~25%。因為流體對上、下兩閥芯上的作用力可以相互抵消,但上、下兩閥芯不易同時關閉,因此雙座閥具有允許壓差大、泄漏量較大的特點。故適用於閥兩端壓差較大,泄漏量要求不高的幹淨介質場合,不適用於高粘度和含纖維的場合。